- 加拿大28
- 电话:021-51875578
- 传真:021-57443237
- 手机:13916747333
- 邮箱:a15566@126.com
- 地址:奉贤区工业综合开发区942号
当前位置:首页 >> 放料阀
>> 反应釜放料阀 >> 反应釜放料阀/卸料阀 | 反应釜放料阀/卸料阀 |
![]() |
产品名称: | 反应釜放料阀/卸料阀 | |||||
| 型号: | FL41F/W | ||||||
| 口径: | DN25-200 | ||||||
| 压力: | 1.6-2.5MPa | ||||||
| 材质: | 铸钢、不锈钢304/316/316L | ||||||
|
|||||||
| 您正在浏览:【反应釜放料阀/卸料阀】 | |||||||
反应釜放料阀/卸料阀详细介绍
反应釜放料阀/卸料阀产品介绍:
反应釜放料阀/卸料阀性能范围:
反应釜放料阀/卸料阀产品实物图:

压力 |
工作温度 |
适用介质 |
|||
公称压力 |
1.6 |
上密封试验 |
|
≤175℃ |
水、颗粒、油品等 |
壳体试验 |
2.4 |
高压密封试验 |
|
||
反应釜放料阀/卸料阀零件材质:
零件名称 |
ZG1Cr18 Ni9Ti系列 |
ZG00Cr18 Ni10系列 |
ZG1Cr18 Ni12MO 2 Ti系列 |
ZG00Cr17Ni14MO 2 系列 |
WCB系列 |
阀体/阀盖 |
ZG1Cr18 Ni9Ti |
ZG00Cr18 Ni10 |
ZG1Cr18 Ni12MO 2 Ti |
ZG00Cr17Ni14MO 2 |
WCB |
阀杆 |
ZG1Cr18 Ni9Ti |
ZG00Cr18 Ni10 |
ZG1Cr18 Ni12MO 2 Ti |
ZG00Cr17Ni14MO 2 |
WCB |
阀瓣 |
ZG1Cr18 Ni9Ti |
ZG00Cr18 Ni10 |
ZG1Cr18 Ni12MO 2 Ti |
ZG00Cr17Ni14MO 2 |
WCB |
垫片 |
304+PTFE |
304L+PTFE |
316+PTFE |
316L+PTFE |
石墨+304 |
螺柱 |
1Cr17Ni2 |
1Cr17Ni2 |
1Cr17Ni2 |
1Cr17Ni2 |
35CrMoA |
螺母 |
1Cr18 Ni9Ti |
1Cr18 Ni9Ti |
1Cr18 Ni9Ti |
1Cr18 Ni9Ti |
45 |
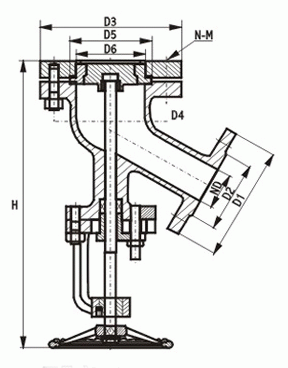
反应釜放料阀/卸料阀外形结构图:

反应釜放料阀/卸料阀连接:
DN |
上法兰 |
上法兰 |
下法兰 |
密封座 |
||
D1 |
D2 |
D3 |
D4 |
D5 |
D6 |
|
25 |
115 |
80 |
115 |
85 |
|
|
32 |
135 |
100 |
135 |
100 |
|
|
40 |
145 |
110 |
145 |
110 |
80 |
60 |
50 |
165 |
125 |
160 |
125 |
85 |
70 |
65 |
180 |
145 |
180 |
145 |
130 |
85 |
80 |
195 |
160 |
195 |
160 |
135 |
95 |
100 |
215 |
180 |
215 |
180 |
160 |
130 |
125 |
245 |
210 |
245 |
210 |
160 |
140 |
150 |
280 |
240 |
280 |
240 |
185 |
165 |
200 |
335 |
295 |
335 |
295 |
/ |
/ |



















